計時儀、時間繼電器 多種時基范圍 RS485 標準Modbus-rtu協議通信
(1) 儀表向外提供12V/50mA電源,供外部傳感器使用;
(2) 多種不同的時基范圍;計時范圍從0.001秒~99999.9小時;
(3) 計時數據掉電不丟失;數據保持時間長達10年;
(4) 通過復位按鍵,復位端子復位計時值或自動清零;
(5) 可選最多3路控制繼電器輸出,可以通過菜單設置多種繼電器輸出方式;
(6) 可選RS485接口,標準Modbus-rtu協議;
- 型號:
(1) 儀表向外提供12V/50mA電源,供外部傳感器使用;
(2) 多種不同的時基范圍;計時范圍從0.001秒~99999.9小時;
(3) 計時數據掉電不丟失;數據保持時間長達10年;
(4) 通過復位按鍵,復位端子復位計時值或自動清零;
(5) 可選最多3路控制繼電器輸出,可以通過菜單設置多種繼電器輸出方式;
(6) 可選RS485接口,標準Modbus-rtu協議;
(1) 計時儀、時間繼電器,儀表向外提供12V/50mA電源,供外部傳感器使用;
(2) RS485通信接口,采用標準的Modbus-RTU協議,可與各種組態軟件、PLC、觸摸屏等聯網通信;
(3) 校驗位:無校驗,奇校驗,偶校驗;通信地址:1~247;
(4) 波特率:2400、4800、9600、19200、38000、57600、115200;
(5) 多種不同的時基范圍;
(6) 計時范圍從0.001秒~99999.9小時;
(7) 計時數據掉電不丟失;數據保持時間長達10年;
(8) 通過復位按鍵,復位端子復位計時值或自動清零;
(9) 最多可選3路控制繼電器輸出,可以通過菜單設置多種繼電器輸出方式;
(10) RS485通信,標準Modbus-RTU協議,可直接與PLC、HMI、工業組態軟件組網;
(11) 測量計時范圍:0.001秒~99999.9小時;6位(0.56英寸)LED數碼管顯示。
性能 | 參數 | |
計時范圍 | 0.001秒~99999.9小時 | |
復位方式 | 復位端子、復位按鍵、自動清零 | |
工作電源 | 工作范圍 | AC/DC85~265V或DC10~36V |
功耗 | <3VA | |
通信接口 | RS485接口,標準Modbus-RTU協議 | |
精度 | ≤0.01% | |
繼電器 | 繼電器觸點壽命10萬次,觸點容量3A/AC220V,3A/DC24V | |
工作環境 | 工作溫度:-20-65℃;儲存溫度:-40-80℃ | |
外形尺寸 | 面板尺寸:96×48mm;開孔尺寸:92×44mm;深度:90mm | |
HY204-①-②
①、RS485數字接口代號為R,無此輸出為空。
②、繼電器報警輸出:一路繼電器輸出代號為A,二路繼電器輸出代號為A2,三路繼電器輸出代號為A3,無繼電器輸出為空。
舉例:帶RS485通信,雙繼電器報警,型號為:HY204-R-A2。

①、計時值顯示。
②、J1繼電器動作指示燈。
③、J2繼電器動作指示燈。
④、操作按鍵,用于參數設置與計時值清零。
時基模式 | 工作范圍 | 時基模式 | 工作范圍 |
1 | 0.001秒~999.999秒 | 2 | 0.01秒~9999.99秒 |
3 | 0.1秒~99999.9秒 | 4 | 1秒~999999秒 |
5 | 1秒~9999分59秒 | 6 | 0.1分~99999.9分 |
7 | 1分~9999時59分 | 8 | 0.1小時~99999.9小時 |
9 | 0秒~99時59分59秒 |


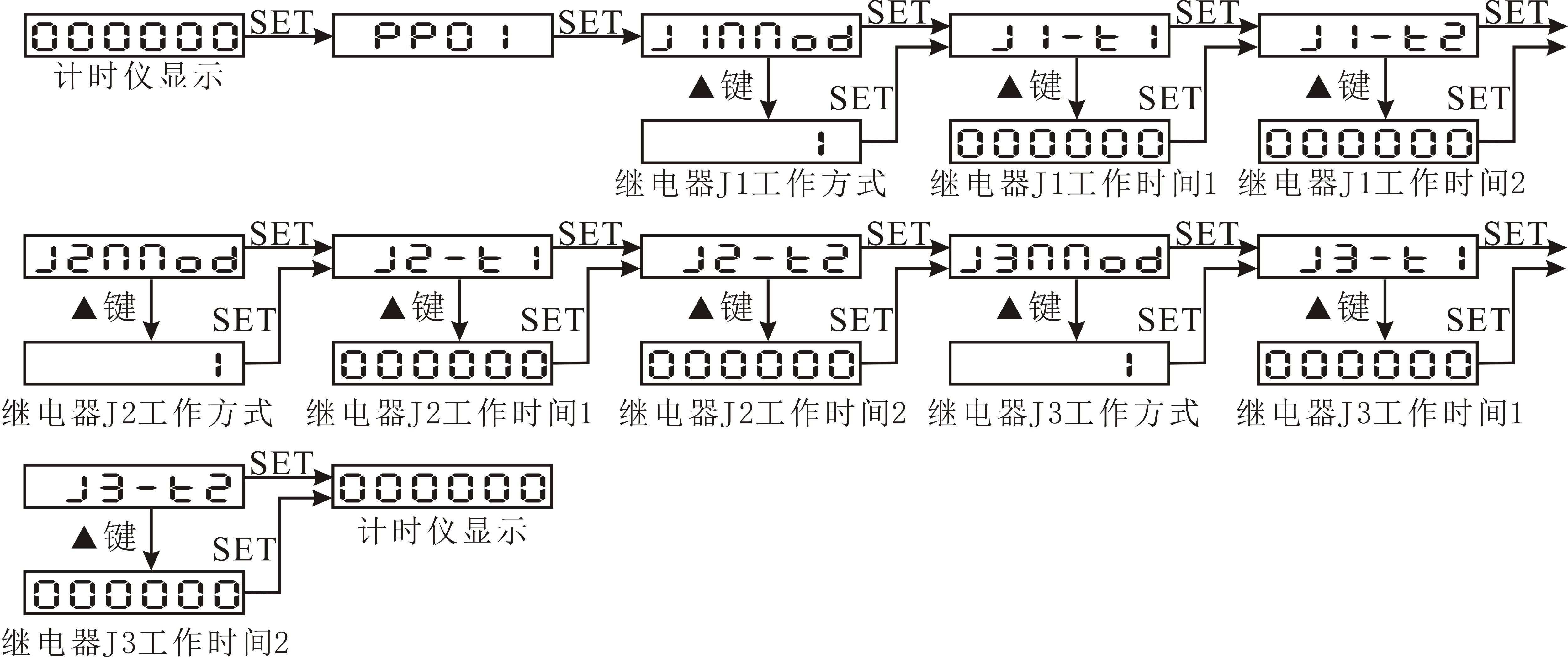
功能鍵SET:用于進入菜單項,選擇設置項。
移位鍵?:循環選定頁面內的數碼管,選定的數碼管呈閃爍狀態。
增加鍵▲/Clr:加閃爍位數碼管的數值(數字在0~9之間循環),或在工作狀態用于計時值清零。
用“SET”鍵選擇參數設置頁面,按“▲”進入參數值修改,通過“?”和“▲”來實現更改參數,用“SET”鍵確認并進入下一項參數設置。
(1)PP01菜單設置,設置繼電器動作:

(2)PP03菜單設置,設置RS485通信參數:

(3)PP04菜單設置,設置時基模式:

(4)PP40菜單設置,設置面板按鍵清零功能選擇:

序號 | 顯示 | 內容說明 | 范圍 |
PP01 繼電器工作方式設置 | J1NNod | J1繼電器工作方式 | 0~5 |
說明:參見計時儀的繼電器工作方式說明(0為遙控方式) | |||
J1-t1 | J1繼電器工作時間t1 | a001秒~9999j9小時 | |
說明:參見計時儀的繼電器工作方式說明 | |||
J1-t2 | J1繼電器工作時間t2 | a001秒~9999j9小時 | |
說明:參見計時儀的繼電器工作方式說明 | |||
J2NNod | J2繼電器工作模式 | 0~2 | |
說明:參見計時儀的繼電器工作方式說明(0為遙控方式) | |||
J2-t1 | J2繼電器工作時間t1 | a001秒~9999j9小時 | |
說明:參見計時儀的繼電器工作方式說明 | |||
J2-t2 | J2繼電器工作時間t2 | a001秒~9999j9小時 | |
說明:參見計時儀的繼電器工作方式說明 | |||
J3NNod | J3繼電器工作方式 | 0~2 | |
說明:參見計時儀的繼電器工作方式說明(0為遙控方式) | |||
J3-t1 | J3繼電器工作時間t1 | a001秒~9999j9小時 | |
說明:參見計時儀的繼電器工作方式說明 | |||
J3-t2 | J3繼電器工作時間t2 | a001秒~9999j9小時 | |
說明:參見計時儀的繼電器工作方式說明 | |||
PP03 通訊參數設置 | Addr | RS485通信地址 | 1~247 |
說明:RS485通信地址 | |||
bAUd | RS485通信波特率 | 2400、4800、9600、19200 | |
說明:RS485通信的波特率 | |||
data | RS485通信數據格式 | n.8.1、o.8.1、e.8.1、n.8.2 | |
說明:n.8.1無校驗位8個數據位1個停止位、o.8.1奇校驗8個數據位1個停止位、e.8.1偶校驗8個數據位1個停止位、n.8.2無校驗位8個數據位2個停止位 | |||
PP04 時基模式 | t-NNod | 計時儀的時基模式 | 1~9 |
說明:參見計時儀的時基模式說明 | |||
A--CLr | 計時儀自動清零模式選擇 | yEs,no | |
說明:yes:計時儀工作在自動清模式;no:計時儀工作在非自動清零模式 | |||
PP40 | C-En | 開關按鍵清零功能選擇 | yEs,no |
說明:yes:使能面板按鍵清零功能;no:關面板按鍵清零功能 此功能用于不需要面板按鍵清零功能時,關掉此功能,防止誤操作。 | |||
繼電器J1有5種工作方式(1,2,3,4,5),繼電器J2、繼電器J3有2種工作方式(1,2),通過菜單設置繼電器的工作方式與報警值。具體的工作方式如下圖:

RS485接口;電氣連接:三線連接,即A(+)、B(-)、地;連接類型:異步,半雙工;國際標準Modbus-RTU協議,儀表地址:1~247,波特率:2400、4800、9600、19200;數據格式:N81無校驗位、8個數據位、1個停止位; O81奇校驗、8個數據位、1個停止位;E81偶校驗、8個數據位、1個停止位;N82無校驗位、8個數據位、2個停止位;本機目前開放了01H、03H、04H讀命令,05H、10H寫命令,03H、04H讀命令功能相同,如果儀表接收到的命令有錯,儀表將不響應。
報文格式說明:
命令01H:讀繼電器輸出狀態命令(共J1,J2,J3三路繼電器,地址為:0~2)
主機請求: 地址 + 命令 + 起始繼電器地址 + 繼電器個數 + CRC校驗碼
1byte + 1byte + 2byte + 2byte + 2byte
地址:為所要查詢儀表地址號,可以在 1~247內設置,占用 1個字節
命令:01H,長度為 1個字節
起始繼電器地址:欲讀取的繼電器起始地址,占用 2個字節
繼電器個數:欲讀取的繼電器個數
CRC校驗碼:低8位在前,高8位在后,占用2個字節
從機響應:地址 + 命令 + 寄存器字節數 + 寄存器值 + CRC校驗碼
1byte + 1byte + 1byte + nbyte + 2byte
地址:為儀表地址號,長度為 1個字節
命令:01H,長度為 1個字節
寄存器字節數:返回的寄存器值字節數
寄存器值:繼電器的狀態值
CRC校驗碼:占用2個字節,低8位在前,高8位在后
命令04H(或03H):讀命令
主機請求: 地址 + 命令 + 數據地址 + 數據長度 + CRC校驗碼
1byte + 1byte + 2byte + 2byte + 2byte
地址:為所要查詢儀表地址號,可以在 1~247內設置,占用 1個字節
命令:04H或03H讀命令,長度為 1個字節
數據地址:欲讀取的數據起始地址,占用 2個字節
數據長度:欲讀取的數據字長度
CRC校驗碼:低8位在前,高8位在后,占用2個字節
從機響應:地址 + 命令 + 數據長度 + 數據信息 + CRC校驗碼
1byte + 1byte + 1byte + nbyte + 2byte
地址:為儀表地址號,長度為 1個字節
命令:04H或03H,長度為 1個字節
數據長度:將要發送的數據字節長度
數據信息:讀取的數據,具體見各種型號儀表電量讀取參數地址表
CRC校驗碼:占用2個字節,低8位在前,高8位在后
命令05H:設置繼電器輸出(共J1,J2,J3三路繼電器,地址為:0~2)
主機請求: 地址 + 命令 + 繼電器地址 + 繼電器動作值 + CRC校驗碼
1byte + 1byte + 2byte + 2byte + 2byte
地址:為所要查詢儀表地址號,可以在 1~247內設置,占用 1個字節
命令:05H寫命令,長度為 1個字節
繼電器地址:控制的繼電器地址,占用 2個字節(0000H繼電器釋放,FF00H繼電器吸合)
繼電器動作值:控制繼電器動作值,繼電器工作方式設為0,此命令起作用
CRC校驗碼:低8位在前,高8位在后,占用2個字節
從機響應:地址 + 命令 + 繼電器地址 + 繼電器動作值 + CRC校驗碼
1byte + 1byte + 2byte + 2byte + 2byte
地址:為所要查詢儀表地址號,可以在 1~247內設置,占用 1個字節
命令:05H寫命令,長度為 1個字節
繼電器地址:控制的繼電器地址,占用 2個字節
繼電器動作值:控制繼電器動作值
CRC校驗碼:占用2個字節,低8位在前,高8位在后
命令10H :寫命令
主機請求:地址 + 命令 + 起始地址 + 寄存器數 + 字節數 + 寫寄存器數據 + CRC校驗碼
1byte + 1byte + 2byte + 2byte + 1byte + nbyte + 2byte
地址:為所要查詢儀表地址號,可以在 1~247內設置,占用 1個字節
命令:10H寫命令,長度為 1個字節
起始地址:欲寫的數據起始地址,占用 2個字節
寄存器數:欲寫的寄存器數量
字節數:寫數據的字節數量
寫寄存器數據:寫入寄存器的數據
CRC校驗碼:低 8位在前,高 8位在后,占用 2個字節
從機響應:地址 + 命令 + 起始地址 + 寄存器數 + CRC校驗碼
1byte + 1byte + 2byte + 2byte + 2byte
地址:為儀表地址號,長度為 1個字節
命令:10H寫命令,長度為 1個字節
起始地址:欲寫的數據起始地址,占用 2個字節
寄存器數:欲寫的寄存器數量
CRC校驗碼:低 8位在前,高 8位在后,占用 2個字節
地址 | 項目描述 | 數據類型 | 屬性 | 說明 |
0 | 計時值 | Long | R/W | 地址0,1組成一個4字節的整數 |
1 | ||||
2 | 顯示小數點位 | Short | R/W | 顯示小數點位 |
3 | 計時儀時基模式 | Short | R/W | 計時儀時基模式 |
4 | 計時儀自動清零模式選擇 | Short | R/W | 二個字節組成的無符號整數 |
5 | 繼電器J1工作方式 | Short | R/W | |
6 | 繼電器J1工作時間1 | Long | R/W | 地址6,7組成一個4字節的整數 |
7 | ||||
8 | 繼電器J1工作時間2 | Long | R/W | 地址8,9組成一個4字節的整數 |
9 | ||||
10 | 繼電器J2工作方式 | Short | R/W | |
11 | 繼電器J2工作時間1 | Long | R/W | 地址11,12組成一個4字節的整數 |
12 | ||||
13 | 繼電器J2工作時間2 | Long | R/W | 地址13,14組成一個4字節的整數 |
14 | ||||
15 | 繼電器J3工作方式 | Short | R/W | |
16 | 繼電器J3工作時間1 | Long | R/W | 地址16,17組成一個4字節的整數 |
17 | ||||
18 | 繼電器J3工作時間2 | Long | R/W | 地址18,19組成一個4字節的整數 |
19 |
(1) 讀數據寄存器(功能代碼03H/04H):讀當前的計時儀時間256.5秒,儀表地址為1。
主機讀數據幀:
地址 | 命令 | 起始地址(高位在前) | 寄存器數(高位在前) | 校驗碼(低位在前) |
01H | 04H | 00H,00H | 00H,02H | 71H,CBH |
儀表回應數據幀:
地址 | 命令 | 數據長度 | 數據段(4字節) | 校驗碼 |
01H | 04H | 04H | 00H,00H,0AH,05H | 3DH,27H |

說明:7、8腳短路,開始計時;7、10腳短路復位。
電話:189-9615-1448,133-3025-0723
公司網站:m.99924.cn